文章:西门子PLC应用实例:简易机械手的PLC控制

所有者:信仰(呢称); 发布时间:2017-06-26 02:44:02; 更新时间:2023-05-14 18:50:38

阅读所需积分:0; 

简介:西门子PLC应用实例:简易机械手的PLC控制

今天咱们来谈一谈如何利用PLC来实现简单的搬运动作,让机械为人服务!这个例子完美的用到了顺序控制的指令,实际应用起来真的是非常方便,程序循环控制起来也是得心应手!

废话不多说,进入我们今天的主题!

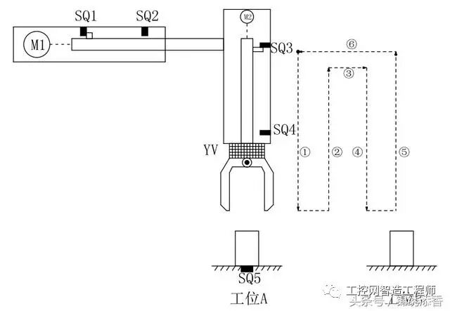
简易机械手结构图如图所示,M1为控制机械手左右移动的电动机,M2为控制机械手上下升降的电动机,YV线圈用来控制机械手夹紧防松,SQ1为左到位检测开关,SQ2为右到位检测开关,SQ3为上到位检测开关,SQ4为下到位检测开关 ,SQ5为工件检测开关。

简易机械手的控制要求如下:

  1. 机械手要将工件从工位A移到工位B 处;

  2. 机械手的初始状态(原点条件)是机械手应停在工位A的上方,SQ1、SQ3均闭合;

  3. 若原点条件满足且SQ5闭合(工件A处有工件),按下启动按钮,机械手按“原点→下降→夹紧→上升→右移→下降→防松→上升→左移→原点”的步骤工作。

动作图

编程前理顺动作如何转移:

定义符号表:

硬件的接线图:

满足所有动作的程序如下:

一大堆梯形图看着真是眼花缭乱,不用担心我们一段一段分析分析这个机械手是如何工作的!